The rear cover of a robotic arm represents a typical thin-walled component. The machining of such parts places extremely high demands on machine tools, cutting tools, and machining processes.
Due to the cutting forces exerted on the workpiece and the clamping method, the part may experience deformation or wall rupture during machining.
Based on the various factors affecting workpiece deformation, engineers analyze and optimize the machining process to control deformation.
This includes the rational application of clamping methods, the appropriate selection of cutting parameters, and the optimization of the tooling system.
By considering the key machining processes for the rear cover of a spatial flexible robotic arm from multiple perspectives, the goal is to improve the machining integrity of the product.
Structural Analysis
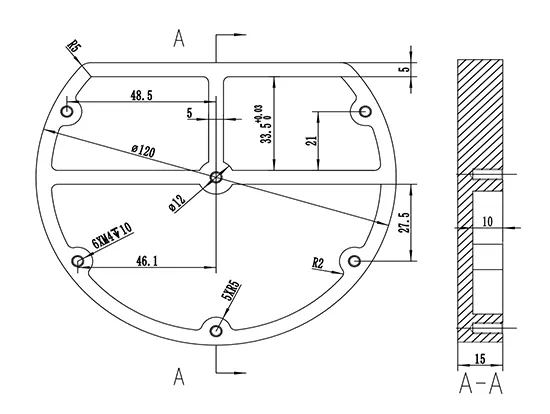
The rear cover of the robotic arm is made of 2A12 aluminum, which machines easily.
As shown in Figure 1, it features a frame-type structure with internal ribs that provide stability, support the inner walls of the part, and prevent deformation during use.
M4 threaded holes are arranged symmetrically around the annular ring. The overall structure has a maximum diameter of 120 mm, with a rib width of 5 mm.
The distance from each hole to the central hole varies. The interior is divided into three separate zones, each isolated from the others.
Specifications regarding deformation of the part’s periphery and internal ribs are provided to ensure no dimensional deviations occur.
The part requires a very high surface finish for the inner cavity, with a surface roughness of 1.6 μm or less (polished finish).

Workpiece Analysis
Figure 2 shows the solid model of the robotic arm rear cover.

It has a ring-shaped outer contour and a hollow internal structure, connected via screw holes and sealing rings.
Its primary function is to provide spatial sealing for the flexible arm.
It imposes stringent requirements on positioning benchmarks, the spacing between planes, and the geometric and dimensional accuracy of the holes.
As a thin-walled component, the rear cover serves to reduce weight, yet specific requirements exist for dimensions, surface finish, and fit tolerances.
The primary machining method is milling.
Processing Plan
-
Pre-programming Process Analysis
1) Determine the dimensions of the flexible arm rear cover blank: Φ 12.5 mm ×105 mm × 20 mm.
2) Analysis of the part drawing reveals high machining accuracy requirements.
Engineers must divide the machining process into stages to ensure part accuracy.
3) Analysis of the part drawing reveals that the part has a circular outline, consisting of arcs, straight lines, and internal holes, with the internal cavity being the primary feature.
4) Maximum machining depth: 20 mm.
5) Minimum concave fillet radius: 2 mm.
6) Is EDM required? No.
7) Is wire EDM required? No.
8) Required machining methods: rough milling of cavities, face milling, bottom and side wall milling, and drilling and tapping.
-
Determining Cutting Parameters for High-Speed Milling
According to machining handbooks, in high-speed cutting conditions, cutting forces during part machining only begin to decrease gradually when the linear speed exceeds 300 m/min.
Since reducing cutting forces is the primary objective during this stage, cutting speed selection should primarily consider cutting forces.
During semi-finishing, the machining allowance is relatively large, and to achieve a good surface finish, the surface cutting speed must exceed 450 m/min.
During finishing, the machining allowance is small, and the cutting forces generated by the tool have a minimal effect on part deformation.
At this stage, engineers focus on ensuring surface finish quality, so they should increase the surface cutting speed.
-
High-Speed Milling Process Steps and Programming Techniques
Engineers mill the cavity of this thin-walled part in two steps: first the bottom surface, then the side surfaces.
1) High-speed milling of the bottom surface.
① Approach method: Use a helical approach.
② Toolpath: Use a contour-following approach to clear the cavity and complete machining in different areas.
③ Machine the bottom surface using a climb milling method, dividing the 1.5 mm machining allowance into two passes.
The initial back-side depth of cut is 1.35 mm; for finishing, the back-side depth of cut is 0.15 mm, with the feed rate reduced to 1,500 mm/min.
Special Note: When machining the bottom surface, leave a 1.6 mm allowance on the side surfaces to prevent a sudden increase in the depth of cut during side milling, which could compromise machining quality.
2) High-Speed Milling of Side Surfaces.
① When mounting the tool, minimize the tool overhang as much as possible to ensure tool strength during high-speed machining.
② Approach and retract methods: Use an arc path for approach and retract to avoid leaving tool marks on the side surface.
③ Cutting method: Use cavity milling with layered machining to ensure even force distribution across all areas and prevent deformation.
-
Programming Approach and Tool Selection
1) Based on the shape and size of the cavity part, select a D25R5 fly cutter for roughing to remove the majority of the material.
2) After roughing is complete, since there is still a significant amount of material remaining in some narrow areas, select a D10 fly cutter for secondary roughing.
3) Use a D10 fly cutter to finish the outer contour of the thin-walled part (outer fillet).
4) Use a D10 fly cutter to semi-finish the cavity (intermediate cutter) in preparation for subsequent finishing operations.
5) Use a D10 fly cutter to finish the bottom surface (finishing cutter).
6) A Z3.3 carbide drill was selected for thread pilot hole machining.
7) A D10 carbide flat-bottom cutter was selected for finishing the cavity bottom surface (finishing cutter).
8) A D4 carbide flat-bottom cutter was selected for finishing the cavity side surfaces (finishing cutter).
9) An M4 tap was selected for machining the threaded holes.
Machining Strategies
-
Determining the Machining Path
In CNC machining, engineers refer to the trajectory of the tool tip relative to the workpiece as the machining path.
When programming, the principles for determining the machining path are primarily as follows:
1) The machining path should ensure the accuracy of the workpiece and maximize machining efficiency.
2) Design the path to simplify numerical calculations, which reduces the programming workload.
3) The machining path should be as short as possible, which reduces both the number of program blocks and machining time.
-
Preparing the Machining Program Sheet
The machining program sheet is shown in Table 1.
| No. | Machining Area | Program Name | Tool Name | Operation Type | Machining Method |
|---|---|---|---|---|---|
| 1 | Entire Area | HG1 | D25R5 | Offset Area Clearing (Model) | Rough Machining |
| 2 | Entire Area (Areas not reached during initial roughing) | HG2 | D10R0 | Offset Area Clearing (Model) | Secondary Rough Machining |
| 3 | Outer Corners | HG3 | D10R0 | Equal Height Finishing | Finish Machining |
| 4 | Ridge Surface | HG4 | D10R0 | Equal Height Finishing | Semi-Finishing (Ball End Mill) |
| 5 | Flat Surface | HG5 | D10R0 | Offset Planar Finishing | Finish Machining (Flat End Mill) |
| 6 | Inner Holes | HG6 | Z3.3 | Offset Area Clearing (Model) | Rough Machining |
| 7 | Inner Holes | HG7 | D10 | Equal Height Finishing | Finish Machining (Flat End Mill) |
| 8 | Inner Holes | HG8 | D4 | Equal Height Finishing | Finish Machining (Flat End Mill) |
| 9 | Top Blended Surface | HG9 | M4 | Equal Height Finishing | Finish Machining (Flat End Mill) |
Table 1: Machining Process Sheet
-
Selection of High-Speed Machining Process Parameters
The selected process parameters are shown in Table 2.
| No. | Machining Area | Program Name | Tool Name | Operation Type | Machining Method |
|---|---|---|---|---|---|
| 1 | Entire Area | HG1 | D25R5 | Offset Area Clearing (Model) | Rough Machining |
| 2 | Entire Area (Areas not reached during initial roughing) | HG2 | D10R0 | Offset Area Clearing (Model) | Secondary Rough Machining |
| 3 | Outer Corners | HG3 | D10R0 | Equal Height Finishing | Finish Machining |
| 4 | Ridge Surface | HG4 | D10R0 | Equal Height Finishing | Semi-Finishing (Ball End Mill) |
| 5 | Flat Surface | HG5 | D10R0 | Offset Planar Finishing | Finish Machining (Flat End Mill) |
| 6 | Inner Holes | HG6 | Z3.3 | Offset Area Clearing (Model) | Rough Machining |
| 7 | Inner Holes | HG7 | D10 | Equal Height Finishing | Finish Machining (Flat End Mill) |
| 8 | Inner Holes | HG8 | D4 | Equal Height Finishing | Finish Machining (Flat End Mill) |
| 9 | Top Blended Surface | HG9 | M4 | Equal Height Finishing | Finish Machining (Flat End Mill) |
Table 2: Process Parameters
Machining Considerations
The machining of the rear cover for the spatial flexible robotic arm primarily involves cavity operations, including bottom and side milling, depth contour milling, and drilling.
To improve machining efficiency, the following points should be noted when following the correct machining path:
-
Determine the feed-in, feed-out, and traversal (rapid feed) movements.
① Approach. Engineers primarily categorize approach methods into helical approach, arc approach, diagonal approach, and plunge cutting.
They can further classify these methods as inward-to-outward or outward-to-inward approaches.
Generally, engineers prefer an outward-to-inward approach for open areas, as it facilitates cutting and effectively protects the tool. For closed areas, they use a helical approach, machining from the inside out.
② Retraction. Tool retraction is the movement of the tool from the final cutting position to the retraction point, which is the opposite of tool feed.
③ Traverse (Rapid Feed). Traversing is the horizontal, non-cutting movement of the tool from one machining area to another.
The height of the traverse (rapid feed) directly affects machining efficiency; generally, a rapid feed height 3–5 mm higher than the machining area is sufficient.
When the distance between areas is short, the traverse height can be reduced.
-
Determining the tool lift distance.
The tool lift distance directly affects machining efficiency; the greater the lift distance, the lower the efficiency.
Therefore, tool lift should be minimized as much as possible while ensuring machining safety.
Generally, the more complex the part surface, the greater the tool lift required for rough machining; using a path that follows the contour is preferable to one that follows the part’s shape in terms of tool lift.
Additionally, single-direction cutting typically requires more tool lift, while double-direction cutting requires less.
In addition to the complexity of the workpiece, factors such as tool usage, steep machining angles, machining sequence, and feed methods also affect the tool lift distance.
-
Determine whether overcutting occurs based on the toolpath.
After generating the toolpath, the first step is to verify whether the toolpath will result in overcutting.
Generally, overcutting is unlikely to occur if the machining parameters are set correctly.
However, if settings such as the rapid feed height are omitted, overcutting can easily occur.
In CNC machining, there are various causes of overcutting, such as low machine tool accuracy, tool collisions, tool deflection, or selecting a tool with a small diameter during programming.
Additionally, inaccurate tool setting may also lead to overcutting.
-
Determine which areas will not be machined based on the toolpath
To ensure targeted programming, it is essential to identify, based on the generated toolpath, which areas of the workpiece will not be machined.
This allows for consideration of whether secondary roughing, multiple roughing passes, or semi-finishing operations are necessary.
Failure to do so may result in machining omissions.
Conclusion
Based on the various technical specifications and performance requirements for the machining of the rear cover of a spatial flexible robotic arm, this paper conducted structural analysis of the part, workpiece analysis, determination of cutting parameters for high-speed milling, programming strategies, and analysis of tool usage.
Based on this, engineers developed a machining sequence and program.
The study demonstrates that analyzing CNC models using the PMI annotation system can reduce errors in the comparison of part drawings and improve machining accuracy.
The use of intelligent CNC code programming can minimize the generation of arc movements, thereby reducing part deformation and wall rupture caused by uneven stress distribution during the machining of thin-walled parts, thus enhancing the machining integrity of such components.
The application of VoluMill high-speed machining technology can improve machining efficiency.
FAQ
Impedit egestas aliquet?
Lorem ipsum dolor sit amet, consectetur adipiscing elit. Ut elit tellus, luctus nec ullamcorper mattis, pulvinar dapibus leo.
Sapien class quo temporibus?
Lorem ipsum dolor sit amet, consectetur adipiscing elit. Ut elit tellus, luctus nec ullamcorper mattis, pulvinar dapibus leo.
Elementum voluptate sodales?
Lorem ipsum dolor sit amet, consectetur adipiscing elit. Ut elit tellus, luctus nec ullamcorper mattis, pulvinar dapibus leo.
